
Herkesin Bildiği Habere Neden Yer Vermedik?
MCE - Mostra Convegno Expocomfort 2026
Yıl Boyu Helikopter İnişleri için Açık Alan Isıtması
Samsung WindFree Tek Yön Kaset Klima
|
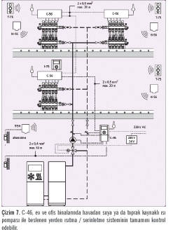
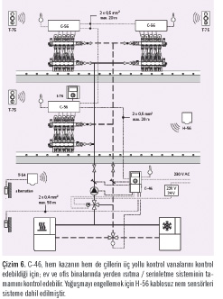
Yeni Uponor İklim Kontrol Ünitesi C-46: Güvenli ve Verimli Isıtmanın ve Serinletmenin Başlangıç Noktası![]()
Yeni Uponor C-46 sayesinde ısıtma ve serinletme tesisatınızın sorunsuz çalışacağından emin olabilirsiniz: Uponor C-46, ısıtma, serinletme ve buz eritme sistemleri için geliştirilmiş bir besleme suyu kontrol ünitesidir. Sistem entegrasyonu aşağıdaki şekildedir:
Oda kontrolü: Uponor Kontrol Sistemi, bireysel konforu en üst seviyede yaşamanızı sağlar – üstelik vana ayarına (reglaj) ihtiyaç duymaz. 6 adete kadar nem sensörü sisteme bağlanabilir, böylece yoğuşma riski ortadan kaldırılır. Nem sensörleri kablosuz olarak iletişim kurabilir, sensörler istenen odaya yerleştirilebilir.
Besleme suyu kontrolü: Uponor İklim Kontrol Ünitesi C-46, hem ısıtma hem de serinletme uygulamaları için besleme suyu sıcaklığı kontrolünde kullanılabilir.
C-46, akıllı bir cihazdır; tek başına ya da pompa ve şant grupları ile birlikte çalışabilir. C-46, Uponor Dinamik Enerji Yönetim Sistemi ile birleştirildiğinde değerini katlar, mevcut C-56 kontrol ünitesi ile birlikte çalışabilmektedir. Bu iki cihazın arasındaki iletişim, sensörler, termostatlar ve zamanlayıcıların da desteğiyle performansı önemli ölçüde arttırmaktadır. C-46, sensör ve termostatlardan aldığı bilgileri verimi artırmak için kullanır. Bu özelliğiyle kendi alanında eşsiz bir üründür. Olası bazı konfigürasyonlar aşağıdaki gibidir:
• C-46 gerçek pompa yönetimi sağlar. İklim Kontrol Ünitesi C-46 bir pompa ile birlikte çalıştığı zaman, C-56 üzerinden pompa yönetimini gerçekleştirebilmektedir. Isıtma ya da serinletme yükünün olmadığı durumlarda pompa kapatılarak enerji tasarrufu sağlanır.
• Bir ya da daha fazla sayıda bağıl nem sensörü, C-56 üzerinden sisteme bağlanarak ortamın ortalama ya da maksimum nem miktarına göre besleme suyu sıcaklığı kontrolünde kullanılabilir. Böylece mümkün olan en doğru kontrol sağlanır.
• C-46, C-56 üzerinden sisteme bağlanan oda termostatlarından bilgi alarak ortalama sıcaklık ya da
ayarlanan sıcaklığa göre en yüksek sapma
değerine ulaşır. C-46 ile oda termostatı haricinde ayrı bir sıcaklık sensörüne ihtiyaç duyulmamakta, fakat istenirse sisteme dahil edilebilmektedir.
• Dış sıcaklık sensörlerinin hem kablolu hem de kablosuz versiyonları C-46 ile birlikte kullanılabilir. Kablosuz sensör direkt olarak ya da C-56 üzerinden C-46’ya bağlanabilir.
• Ekonomi ve Konfor modu için zamanlayıcı: İstenirse direkt olarak C-46 üzerinden, ya da C-56 üzerinden bağlanan Uponor I-76 arayüzü ile kullanılabilir.
• Tatil modu C-56 üzerinden bağlanan Uponor I-76 arayüzü ile ayarlanabilir.
• Isıtma-Serinletme modu bilgisi her iki cihaz arasında paylaşılır, böylece yalnızca bir cihaz üzerinden mod değişikliği yapılabilir.
![]() ![]() ![]() ![]() ![]() ![]() ![]() ![]() ![]() ![]()
Isıtma Modları
Kullanılan sensörlere göre, aşağıdaki ısıtma modları seçilebilir:
• Sabit gidiş suyu sıcaklığı,
• Dış hava sıcaklığına göre kontrol,
• Dış ve iç hava sıcaklığına göre kontrol,
• İç hava sıcaklığına göre kontrol,
• Ortalama dış hava sıcaklığına göre kontrol.
Serinletme Modları
Kullanılan sensörlere göre, aşağıdaki serinletme modları seçilebilir:
• Sabit gidiş suyu sıcaklığı,
• İç hava sıcaklığına göre kontrol,
• İç hava sıcaklığı ve nemine göre kontrol.
6 adete kadar bağlanabilen nem sensörleri, güvenli bir şekilde yoğuşmanın önüne geçmektedir. Kablosuz bağlantı, sensörlerin istenen yere taşınabilmesini sağlar. Böylece mimari ya da mekanik değişikliklerden etkilenilmez.
Isıtma ve Serinletme Modlarının Kombinasyonları
![]()
Aşağıdaki dönüşüm modları kullanılabilir:
• İç ve dış hava sıcaklığına göre kontrol,
• Gidiş suyu sıcaklığına göre kontrol,
• Manuel mod – kullanıcı ısıtmayı ya da serinletmeyi kendisi seçebilir,
• Dış kaynaktan kontrol.
Verimli Sıcaklık Ayarı: Daha Az Enerji, Daha Çok Konfor Isı Eğrisini Ayarlamak
“T-slope” ve “T-adjustment” parametreleri, ısı eğrisinin ayarında kullanılır.
T-slope:
Bu parametre, gidiş suyu sıcaklığı – dış mekan sıcaklığı grafiğinin eğimini değiştirmek için kullanılır. Grafik 1’de bu eğimin değişiminin etkilerini görebilirsiniz. Grafikteki eğrilerin hepsi hem dış mekan, hem de besleme suyu sıcaklığının 20 °C olduğu noktadan geçer. Örnekle açıklamak gerekirse; iyi bir yerden ısıtma sistemi ile ısıtılan ve iyi yalıtılmış evler, grafikteki eğride hafif bir eğime ihtiyaç duyarlar. Öte yandan, zayıf yalıtımlı veya radyatörler ile ısıtılan evlerin yüksek eğime gereksinimi vardır.
T-adjustment:
T-adjustment parametresi, grafikteki eğrileri dikey hareket ettirmek için kullanılır. Eğer ev orta dereceli dış mekan sıcaklıklarında yeteri kadar
ısınmamışsa, T-adjustment ayar değerlerinin yükseltilmesi tavsiye edilir. Besleme suyu bilgisi menüsü, ısı eğrisini ayarlamak için faydalı bilgiler sağlar.
Ekonomi ve Konfor Modları
Ekonomi modu enerji tasarrufu sağlamak için kullanılır. Isıtma konumunda ekonomi moduna geçildiğinde oda sıcaklığı belirlenen seviyede düşürülür, serinletme konumunda ise artırılır. Haftanın günlerine göre farklı ekonomi modu profilleri oluşturulabilir. C-46 standart olarak Konfor modu ile kurulur.
Konfor modu:
Sistem odanın sıcaklığını girilen sıcaklıkta tutar. Eğer sistemde oda termostatı varsa, C-46 sıcaklık bilgisini termostattan alır. Diğer durumlarda besleme suyu sıcaklığı girilen değerde sabit tutulur.
Ekonomi modu:
Sistem günün belirlenen saatlerinde sıcaklığı otomatik olarak düşürür, böylece evde kimsenin olmadığı durumlarda enerji tasarrufu yapılır.
Örnek:
Buradaki örnekte, gece saatleri boyunca sıcaklık düşürülmekte, sabah otomatik olarak arttırılmakta; evde kimsenin olmadığı saatlerde yine düşürülmekte ve akşam saatlerinde yine artırılmaktadır.
Cihazın ekranında da bu ayar görülebilmektedir:
![]() ![]()
Serinletme ve Çiğ Noktası
Radyant serinletme, ister yerden ister tavandan uygulansın, yoğuşma riskine karşı özel dikkat istemektedir. Uponor İklim Kontrol Ünitesi C-46, serinletme uygulamaları için özel işlevlere sahiptir; ayrıca 6 adede kadar kablosuz bağıl nem sensörü C-46’ya bağlanabilir. Radyant serinletme uygulamalarında, nem sensörü yoğuşma riskinin önüne geçmek için özellikle gereklidir.
Serinletme Yüzeyi ve Nem
![]()
Serinletme sistemlerinde akış sıcaklıkları çiğ noktasına göre belirlenmelidir. Çiğ noktası ise oda sıcaklığına ve bağıl neme bağlıdır. Sistemin serinletme kapasitesi, oda sıcaklığı ile ortalama su sıcaklığı arasındaki fark üzerinden tanımlanır.
Serinletme sistemleri genellikle 26 °C iç ortam sıcaklığı ve %50 bağıl nem oranına göre tasarlanırlar.
Çiğ noktası sıcaklığına ulaşıldığında, serinletme yüzeylerinde su damlacıkları oluşmaya başlayacaktır. Serinletme yüzeyi sıcaklığının her zaman çiğ noktasının üzerinde olması gerekir.
Yerden serinletme uygulamalarında en düşük yer sıcaklığı 20 °C olarak belirlenmiştir, böylece yalnızca bağıl nem %70’in üzerindeyken yoğuşma riski bulunmaktadır – serinletme yüzeyinde bağıl nem %100 olduğu için yoğuşma gerçekleşir.
Tavandan serinletme uygulamasında tasarım sınırı, oda sıcaklığı ile tavan yüzey soğukluğu arasındaki sıcaklık farkıdır. Önerilen, bu farkın 14 K’den düşük olmasıdır. Standart olarak alınan şartlarda (26 °C iç ortam sıcaklığı ve %50 bağıl nem) yüzey bu kadar soğumadan önce çiğ noktasına ulaşacak ve yoğuşma başlayacaktır.
Borular ve Kollektörler
Boruların veya kollektörlerin dahil olduğu tüm serinletme sistemlerinde göz önünde bulundurulması gereken şey, bu parçaların da yoğuşma riskiyle karşı karşıya olduğudur. Borular ve kollektörler kimi zaman çiğ noktasından daha düşük sıcaklıklarda çalışırlar, bu yüzden sistemin yalıtılması çoğu zaman bir gerekliliktir.
Akış Sıcaklıkları
Besleme suyu tasarım sıcaklığı serinletme yüzeyine, iç ortam koşullarına (sıcaklık ve bağıl nem) ve serinletme yüküne bağlıdır. Su sıcaklıkları belirlenirken, mümkün olan en yüksek serinletme gücüne ulaşacak şekilde çalışılmalıdır.
Yerden serinletme uygulamalarında serinletme kapasitesi ve ortalama su sıcaklığı yerin yapısına, boru aralıklarına ve yüzeyi oluşturan malzemelere göre değişmektedir. Mümkün olan en yüksek kapasiteye ulaşabilmek için zemin yapısı uygun şekilde seçilmeli ve zemin yüzey sıcaklığı 20 °C’ye eşitlenmelidir.
Tavandan serinletme uygulamalarında serinletme kapasitesi ve ortalama su sıcaklığı serinletme panellerinin teknik grafiklerinden hesaplanabilir ya da direkt olarak okunabilir. En yüksek kapasiteye ulaşmak için çiğ noktasına mümkün olduğunca yaklaşmak gerekmektedir.
İlginizi çekebilir... Jeopolitik Belirsizlik Çağında Operasyonel Kale: Endüstriyel Yapay Zeka ile Risk ve Gecikmeleri YönetmekDünya ekonomisi, tarihin en karmaşık ve öngörülemez dönemlerinden birinden geçiyor. Küresel enerji koridorlarındaki gerilimler, tedarik zinciri kırılm... Su Armatürlerinde GürültüSu armatürleri içerisinden suyun akışı esnasında oluşan gürültü seviye olarak zaman zaman rahatsız edici seviyelere ulaşmaktadır. Bu yazıda su armatür... Alev-Duman Borulu Buhar Kazanlarında Yüzeysel Buharlaşma Hızı Limitlerinin Mühendislik Açısından DeğerlendirilmesiAlev""duman borulu buhar kazanlarında su""buhar ara yüzeyinde gerçekleşen yüzeysel buharlaşma hızı, buhar kalitesi ve su sürüklenm... |
|||||||||||
©2026 B2B Medya - Teknik Sektör Yayıncılığı A.Ş. | Sektörel Yayıncılar Derneği üyesidir. | Çerez Bilgisi ve Gizlilik Politikamız için lütfen tıklayınız.